一、產品特點
1、PBT外殼,耐高溫,耐腐蝕;
2、環氧樹脂灌封,隔離性能好,抗沖擊性強;
3、體積小,外形美觀,插針式直接焊接線路板;
4、線性范圍寬,一致性好。
二、型號定義
如:CT01-5/2.5W

三、性能指標
型 號 | I/O | 非線性度 | 相移RL=0 (補償后) | 線性范圍 | 負載電阻 | ||
CT01-5/2.5W | 5A/2.5mA | <0.1% | <5' | 0A~20A | ≤800Ω | ||
CT01-5/2W | 5A/2mA | <0.1% | <5' | 0A~20A | ≤1000Ω | ||
CT01-5/5W | 5A/5mA | <0.1% | <5' | 0A~10A | ≤300Ω | ||
CT02-5/2.5W | 5A/2.5mA | <0.1% | <5' | 0A~20A | ≤800Ω | ||
CT02-5/2W | 5A/2mA | <0.1% | <5' | 0A~20A | ≤1000Ω | ||
CT02-5/5W | 5A/5mA | <0.1% | <5' | 0A~10A | ≤300Ω | ||
CT03-5/2.5 | 5A/2.5mA | <0.1% | <5' | 0A~20A | ≤800Ω | ||
CT03-5/2 | 5A/2mA | <0.1% | <5' | 0A~20A | ≤1000Ω | ||
CT03-5/5 | 5A/5mA | <0.1% | <5' | 0A~10A | ≤300Ω | ||
CT04-5/2.5 | 5A/2.5mA | <0.1% | <5' | 0A~15A | ≤500Ω | ||
CT04-5/2 | 5A/2mA | <0.1% | <5' | 0A~15A | ≤800Ω | ||
CT04-5/5 | 5A/5mA | <0.1% | <5' | 0A~10A | ≤100Ω | ||
CT06-30/5 | 30A/5mA | <0.1% | <5' | 0A~50A | ≤200Ω | ||
CT07-5/2.5W | 5A/2.5mA | <0.1% | <5' | 0A~15A | ≤500Ω | ||
CT07-5/2W | 5A/2mA | <0.1% | <5' | 0A~15A | ≤800Ω | ||
CT07-5/5W | 5A/5mA | <0.1% | <5' | 0A~10A | ≤100Ω | ||
隔離耐壓 | 使用溫度 | 貯存溫度 | 相對濕度 | ||||
>2500Vac | -50℃~85℃ | -60℃~95℃ | <95% | ||||
上表所列為常用規格,還可根據客戶要求另行設計。
四、外形及引腳圖(單位:mm) 

五、使用方法
使用方法一:
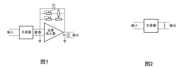
以上型號準確電流互感器,除CT06-30/5外,額定輸入電流為5A,額定輸出電流為2.5mA/2mA/5mA。當用戶需要將電流輸出信號變換成電壓信號時,推薦使用電路如圖1所示。調整圖1中反饋電阻R和r的值可得到所需要的電壓輸出。電容C1及可調電阻r'是用來補償相移的。電容C2和C3是400至1000pF的小電容,用來去耦和濾波。兩個反接的二J管是起保護運算放大器作用的。運算放大器視精度要求使用,推薦使用OP07系列,使用性能較好的運算放大器較容易達到較高的精度和較好的穩定性。運算放大器電源電壓通常取+15V或+12V,也可根據具體情況自定。圖中反饋電阻R要求精度優于1%, 溫度系數優于50PPM。用戶使用推薦電路稍加改動也可構成單電源供電模式,適用于單J性A/D轉換器的輸入。
使用方法二:
次J如不加運算放大器而直接并聯一個電阻使輸出變換成電壓信號也是可以的,使用電路如圖2所示。前提是電阻要小于800Ω,輸出電壓大2伏,這時仍能得到非線性度優于0.1%的輸出電壓信號。與推薦電路1比較,其影響如下:1.縮小了互感器的動態范圍,2.使相移增大,電阻要求精度優于1%, 溫度系數優于50PPM。



